El cierre centralizado es la denominación que recibe el proceso de cerrar o abrir todas las puertas de un vehículo motorizado, sincronizadamente, mediante el uso de pestillos eléctricos. En ese sentido, permite el cierre o apertura de todas las cerraduras, incluida la de la maletera. El proceso por lo general está vinculado con los sistemas de alarma en la mayoría de los automóviles. Una vez cerrado, si está en movimiento o detenido las puertas no se abren por seguridad.
Funcionamiento
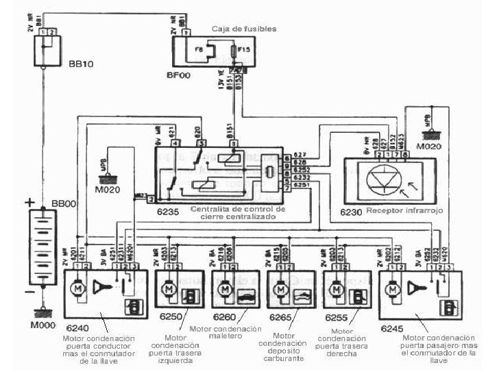
El mecanismo de funcionamiento es simple. Cada vez que el cierre centralizado es accionado, pequeños motores eléctricos accionan los pestillos de las puertas de un auto y permiten que ésta no pueda ser abierta. El funcionamiento del cierre centralizado está basado en pequeños motores de inducción magnética incluidos en la chapa de cada puerta, los mismos que abren las cerraduras o accionan las palanquitas de cierre. El accionamiento o apertura del cierre centralizado puede realizarse desde varios puntos: en la llave, en el tablero, en la consola, entre los asientos delanteros.
Historia
La aparición del cierre centralizado está vinculada con el desarrollo de pestillos eléctricos. A finales de la década de los ochenta muchos modelos de vehículos, en algunas versiones, ya contaban con pestillos eléctricos y no necesariamente en todas las puertas del vehículo, por lo general en la puerta del conductor y el copiloto solamente. Con el pasar de los años la tecnología de los pestillos eléctricos se vinculó con las alarmas para vehículos; esto permitió que, paulatinamente, se satisfaga una creciente necesidad de poder cerrar o abrir todas las puertas, incluida la maletera, al unísono, evitándose la tediosa tarea de accionar cada uno de los seguros de puerta manualmente. Más adelante se desarrolló el cierre centralizado de puertas cada vez que el motor esté en marcha.
Actualmente la información de cierre se transmite mediante un bus de datos CAN BUS. Las órdenes circulan por un cableado compartido por todo el equipamiento de confort (ventanillas, cierre, asientos motorizados, climatización) en vez de un cable que va de un interruptor al dispositivo a manejar. Este sistema ahorra mucho cableado y permite mayor versatilidad a la hora de situar los interruptores y dispositivos. Además permite opciones avanzadas como subir las ventanillas eléctricas cuando se activa el cierre centralizado.
Véase también
- Transductor
- Llave inteligente[1]
- Radio-llave[2]
Referencias




